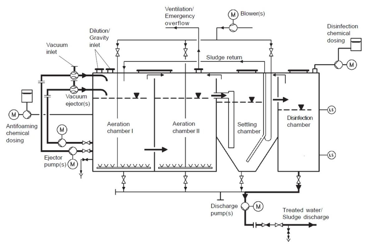
Sewage Treatment Plants (Stp)
We Design, Fabricate, Supply, Erection and Commissioning of Sewage Treatment Plants (STP) for treating sewage generated by Industry, large colonies, Hotels, School, Colleges, Hostel, Universities, Hospitals, IT Parks and Commercial Buildings. Nowadays, the Sewage Treatment Plant (STP) became statutory requirement of all the State Pollution Control Boards, Everybody, Whether Hotelier or Industrialist were looking for economical, easy to install and operate compact type Sewage Treatment Plant. Since the land is extremely expensive, very few industries could afford the large treatment units asrecommended bymost ofthe Consultants. We are being pioneer in the field from last 6 years and always in the search of latest and technocommercially viable technology,system bywhich the need ofthe society can be easily satisfied.
